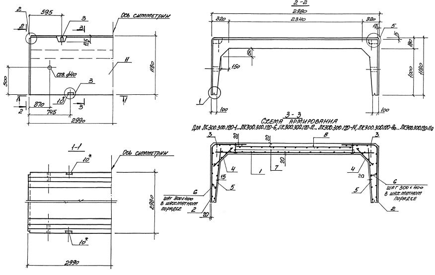
ЛК 300.300.120 лотки

Чертеж изделия:
Характеристики изделия:
ПараметрЗначение
длина2990 мм
ширина2980 мм
высота1180 мм
масса6230 кг
нормативный документСерия 3.006.1-8

ЛК 300.300.120  Лотки каналов Серия 3.006.1-8.